High Pressure First Stage Regulator LV4403SR and TR Series  

 

 

 
 
 
File Name:
REGO-LV3303TR_AA1580M
File Size: 1.17 MBPDF
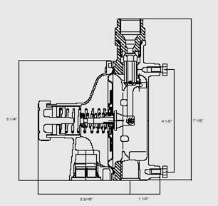
REGO LV4403SR & TR SERIES
 
     
     
  Features  
 
  • Incorporate integral relief valves for added system protection.
  • Large vent helps prevent blockage and has 3/4" FNPT thread for vent piping.
  • Bonnet vent positioned over outlet to avoid icing and contamination by foreign material.
  • Unique bonnet vent profile designed to minimize vent freeze over when properly installed.
  • Replaceable valve orifice and valve seat disc.
  • Straight-line valve closure reduces wear on seat disc.
  • Large molded diaphragm is extra sensitive to pressure changes.
  • Built in pressure tap has plugged 1/8" F.NPT outlet.
    Plug can be removed with a 3/16" hex allen wrench.
  • Extra long lever arm provides uniform delivery pressure.
  • Brilliant red finish.
 
   
 

Application

 
 
Provides accurate first stage regulation in two-stage bulk tank systems. Reduce tank pressure to an intermediate pressure of 5 to 10 PSIG. Also used to supply high pressure burners for applications like industrial furnaces or boilers. Also incorporated in multiple cylinder installations.
 
   
     
  RegO LV4403SR & TR Series  
   
 
 
     
     
  DMC Gas Equipment Limited  
  Unit 11, 11/F, Tower One,
Ever Gain Plaza,
88 Container Port Road,
Kwai Chung, NT, Hong Kong
 
  TEL: +852 2851-2121
FAX: +852 2851-2129
dmcsaleshk@dmc-gas.com.hk
 
     
     
 

Copyright © 2007-2017
DMC Gas Equipment Limited
All Rights Reserved.
| Disclaimer |

DMC New Website CLICK
www.dmc-gas.com